Power Integrations in association with Weltrend Semiconductor Inc. today announced a joint reference design describing an 18 W, USB PD compliant, AC-DC power converter targeted at chargers for smart mobile devices. The design, titled DER-567, pairs the WT6630P USB Type-C PD controller from Weltrend with Power Integrations’ InnoSwitch™-CP off-line CV/CC flyback switcher IC, enabling designers […]
powerintegrationsinc
Gallery: APEC 2017 — Hot markets moving cool speed ahead
A considerable segment of the products and technology at the Applied Power Electronic Conference (APEC) 2017 would have fit right in or neatly alongside a 2017 auto and telecom show. Power electronics for EV on- and off-board chargers were making headlines, as well as electronics addressing the high-speed server markets. Silicon Carbide (SiC) and Gallium […]
Chips enable 98% efficient PFC designs Up to 550 W
Power Integrations the leader in high-voltage integrated circuits for energy-efficient power conversion, today announced its HiperPFSTM-4 family of power factor correction (PFC) ICs. The new device family serves applications targeting excellent efficiency and power factor performance at both full load and light load conditions. HiperPFS-4 devices incorporate a 600 V MOSFET suitable for 305 VAC […]
Top power electronics threads on EDAboard.com – February
(editor’s note: Intrigued by these power electronics problems? Have a question or another solution? Then click the “Read more” link and follow the conversation on EDAboard.com or log in to EDAboard and participate in the power electronics forum thread.) Circuit to detect 240 or 380 V AC – I need to make a circuit that can […]
Offline flyback switcher IC family delivers high accuracy and efficiency
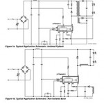
Power Integrations, the leader in high-voltage integrated circuits for energy-efficient power conversion, today introduced its LinkSwitch™-XT2 family of offline, low-power converter ICs offering high accuracy, high efficiency, and excellent no-load performance. LinkSwitch-XT2 ICs target isolated and non-isolated flyback applications in which accurate regulation of output voltage and current are important. The new ICs can deliver up […]
Rugged off-line buck switcher IC survives wide fluctuations in mains supply
Power Integrations (Nasdaq: POWI), the leader in high-voltage integrated circuits for energy-efficient power conversion, today introduced its LinkSwitch™-TN2 off-line switcher IC for non-isolated applications with up to 360 mA output current. The new device, which may be configured as a buck, buck-boost or a non-isolated flyback converter, delivers high accuracy, high efficiency and excellent no-load […]
LED driver ICs employ passive damping for TRIAC management
Power Integrations (Nasdaq: POWI), the leader in high-efficiency, high-reliability LED driver ICs, today announced its LYTSwitch™-7 single-stage, non-isolated, TRIAC-dimmable, buck topology LED driver IC family. Capable of delivering up to 22 watts without a heatsink in a very small SO-8 footprint, these high-efficiency devices are suitable for bulbs, tubes and fixtures. LYTSwitch-7 designs do not […]
Single-stage LED driver ICs support isolated, non-isolated topologies
Solid-state lighting designers are often asked to develop optimized drivers quickly, with a somewhat fluid suite of physical, electrical and environmental requirements. The LYTSwitch™-5 single-stage LED Driver IC family from Power Integrations is highly configurable and supports a comprehensive set of isolated and non-isolated topologies. These include safety-rated isolated flyback for ballast applications and non-isolated […]
LYTSwitch-2 Isolated LED-Driver ICs from Power Integrations deliver more output power at greater accuracy
Power Integrations, the leader in high-efficiency, high-reliability LED-driver ICs, today announced its LYTSwitch™-2 family of isolated LED drivers. The new IC family, which delivers up to 12 watts of accurately controlled output power, substantially reduces component count, resulting in simpler, smaller, more reliable LED lighting designs. LYTSwitch-2 LED-driver ICs use primary-side control, resulting in cost-effective, […]